国家半导体光源产品质量监督检测中心(广东)
路灯测量在路面亮度评估方面的挑战
随着LED路灯的推广普及,大量的新装LED路灯对路面照明有了更高的要求。路灯测试需要对路面亮度和照度进行评估。根据现行道路照明设计标准CJJ45-2006,衡量路面照明质量性能指标包括路面平均亮度、路面亮度总均匀度、路面亮度纵向均匀度、路面平均照度、路面照度均匀度、路面维持平均亮度(照度)、眩光阀值增量最大值、环境比等。由于测试方法的复杂性,大多数LED路灯路面性能测试以照度指标为主要内容,亮度性能测试的研究较少,按照标准方法进行测试对LED路灯来进行路面亮度测试的就更少。
路面亮度是评价路面照明质量的重要参数之一,CJJ45-2006标准中路面亮度测试按照国际照明委员会(简称CIE)有关规定在路面上预先设定的点上测得各点亮度的值,并以此为基础计算路面平均亮度、路面亮度总均匀度、路面亮度纵向均匀度。由于亮度测试过程中对测试的环境要求比较高,路面行驶的车辆会对LED路灯的路面亮度测试造成较大的影响,因此测试需要封路进行,由于CIE要求路面的测试点布置较多,达到30点每测试段,因此测试一段4车道的路面费时较长,因此,进行路面亮度测试会对道路正常交通造成较大的阻碍。
为解决路面亮度测试面临的问题,东莞质检中心与柯尼卡美能达合作,按照CIE的相关标准要求,依托其全国唯一的户外LED路灯测试场,通过测试场的建设达到了LED路灯的路面照明质量测试的“统一测试环境,统一测试设备,统一测试方法”的三个统一。
CIE路面亮度测试方法
根据CIE140道路照明计算方法的规定,道路亮度测试的布点方式如图1所示:
![]() |
|
图1. 路面亮度测试的布点位置 | 图2. 路面亮度测试的观察者位置 |
其中,S为两盏路灯的间距,N为布点的排数,D为测试点之间的距离,布点的测试位置编号为1-30,详见图1,测试者的位置如图2所示。其中,Wt 为路宽,测试点距离被测路段的距离为60米,如图3所示:
![]() |
|
图3. 路面亮度测试观察者距离测试路段的距离 |
路面亮度测试研究
本实验在东莞质检中心路灯户外测试场进行,按照CIE140规定的测试方法,分别用点式亮度计和成像亮度计对路面亮度相关指标进行测试,测试环境如图4所示,测试在晚上20点进行,背景照度<0.12 Lx。
![]() |
|
图4. 路灯户外测试场 | 图5. 样点分布方法及瞄点顺序 |
点式亮度计测量:
测试现场的两盏LED路灯间距30米,灯杆高度为12米,测试单车道的亮度相关指标。按传统测量方法,在距离仪器60米外的路面,取30米长的单车道为评估区域,按纵轴方向每隔3米布一个点,共设3条纵轴,评估区域里共30个样点。在测量时,以CS-2000A按横向从左到右,由近至远,呈Z字形顺序瞄点。如图5所示。
用点式亮度计如分光辐射度计CS-2000A( 在0.1度测量角设置下,保证精度的最低测量亮度为0.05cd/m2,远低于路面最低亮度0.5 cd/m2)测量60米外的亮度分布,仪器被置于1.5米的高度,用标准镜头,选择0.1度测量角进行测量,亮度计测量速度设置为Fast。
通过点式亮度计的目镜观察,把观察区域完全覆盖所观察的样点,则读出数据为该样点的平均亮度值。用分光辐射亮度计CS-2000A读取了30个样点的亮度值后,对这些样点所在的区域进行亮度指标的评估。
成像式亮度计测量:
实验中,东莞质检中心还使用柯尼卡美能达的二维色彩亮度计CA-2000(保证精度的最低测量亮度为0.1cd/m2,远低于路面最低亮度0.5 cd/m2)测量路面。CA-2000具有百万像素CCD,高分辨率显示的特点,可帮助操作人员清晰地拍下路面图片,通过图片可观察到路面每个像素点的亮度参数。
![]() |
|
图5. 用二维色彩亮度计CA-2000测路面场景 | 图6:测试指定区域内的亮度参数 |
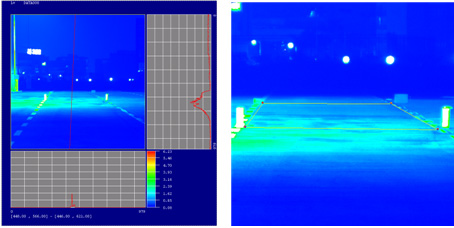
二维色彩亮度计CA-2000的设置为:配长焦镜头,设置980×980分辨率,搭配三脚支架,置于相同的高度和位置进行测量。用CA-2000对60米外的路面进行3次测量,在软件中分析选择区域的亮度变化。通过软件选取需要了解的区域,并由软件直接得出该区域的亮度平均值、最大值、最小值。
在同等条件下取3次的测量数据分析,然后以亮度的最小值和平均值计算出选择区域的亮度均匀性以及路面的纵向均匀度。在路面的成像效果图上,按照标准要求取指定测试路段中间的纵向亮度最小值比最大值,测试效果如图7所示:
![]() |
|
图7:测试指定区域内的纵向均匀度 | 图8:指定区域的伪彩色显示图 |
如图8所示,正方形框选区域为指定测量区域,通过伪彩色显示图(用颜色表示不同亮度区间)进行分析,可以更直观的看出该区域的亮度分布,深蓝色是亮度较低的区域,浅蓝色是亮度较高的区域,绿色则是该区域最高亮度的区域。
通过观察所测量的区域,可选取区域里的每个像素的亮度和色度数据,更高效、快捷地实现测量与评估。而且成像亮度计也满足照明用亮度计的性能条件,测量数据重复性高、稳定性好,适合路面和室内的灯光测量。




